阀门液压执行器
整体结构如下图所示:
-微型动力单元
之前有谈及智能一体化的液动执行器,齿轮齿条执行器与动力单元,控制器及阀位置指示器及位置检测传感器整体密封安装在阀门执行器顶部。整体结构紧凑,密封,防尘,防水及无管路连接。

一体智能化阀门执行器
这次简单谈谈这个顶部的液压微型动力单元。有时候也有称呼为液压动力包。
根据阀门打开关闭的时间,选取合适的微型动力单元。主要参数是电机功率与泵排量的计算选取。
举例:根据群美机电一款2000牛米的执行器计算
假设需求打开关闭的时间为10秒,此执行器全打开的流量需求274毫升,

则泵输出的每分钟需求(274/10)*60=1644毫升/分钟。
根据这个流量需求,结合电机电压及转速,可以确定泵的排量。假设泵电压24VDC, 最大转速2000RPM. 计算出需求泵的排量为0.822毫升。我们可以选取1毫升的泵作为动力源。选好泵后, 根据系统要求压力,选取泵的功率满足要求。继续假设系统压力需求150Bar.计算出电机功率为523W。选取功率为600W电机。
一般而言,客户只需要提供开启关闭时间,开启关闭扭矩,电机电压等。制造厂会选好匹配参数给对应的项目。
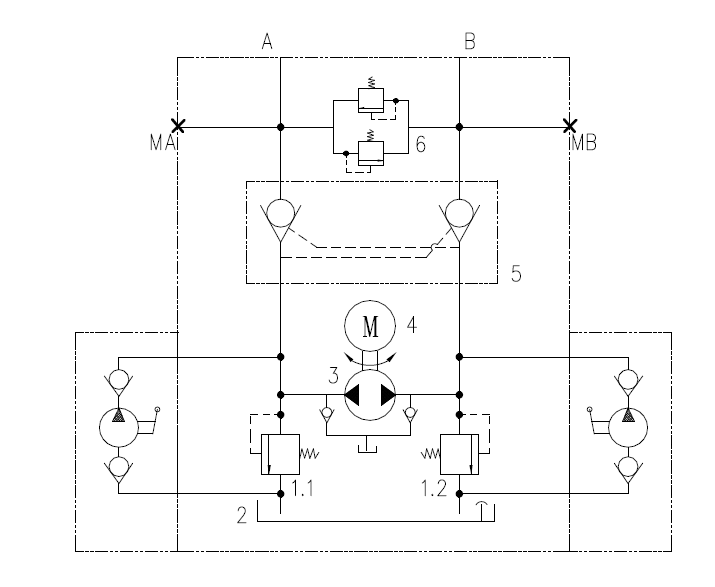
群美机电公司根据应用,在系统上匹配两重应急措施。一种应急措施是在系统集成块上集成手动泵,以应对动力单元在无电紧急情况下手动供给油源,开启或者关闭阀门;另外一种措施是安装应急油口,依靠外来液压源输入液压油打开或者关闭阀门。液压系统原理如下图:

如果上述计算泵的需求都已经很明确,则可以直接选取需求的动力单元。例如:假设泵需求最大流量0.7升每分钟,电压12VDC,按照样本可以选取PU-25-12 动力单元。
扫描二维码分享到微信